电子展会
HOME
电子展会
正文内容
9561芯片 三款用KD9300 KD-9561制作的多重控制功能的控制器电路及报警电路
发布时间 : 2026-03-04
作者 : 小编
访问数量 : 23
扫码分享至微信

三款用KD9300 KD-9561制作的多重控制功能的控制器电路及报警电路

一. 用 KD9300 制作多重控制功能的控制器电路

本电路图所用到的元器件:

KD9300 7806

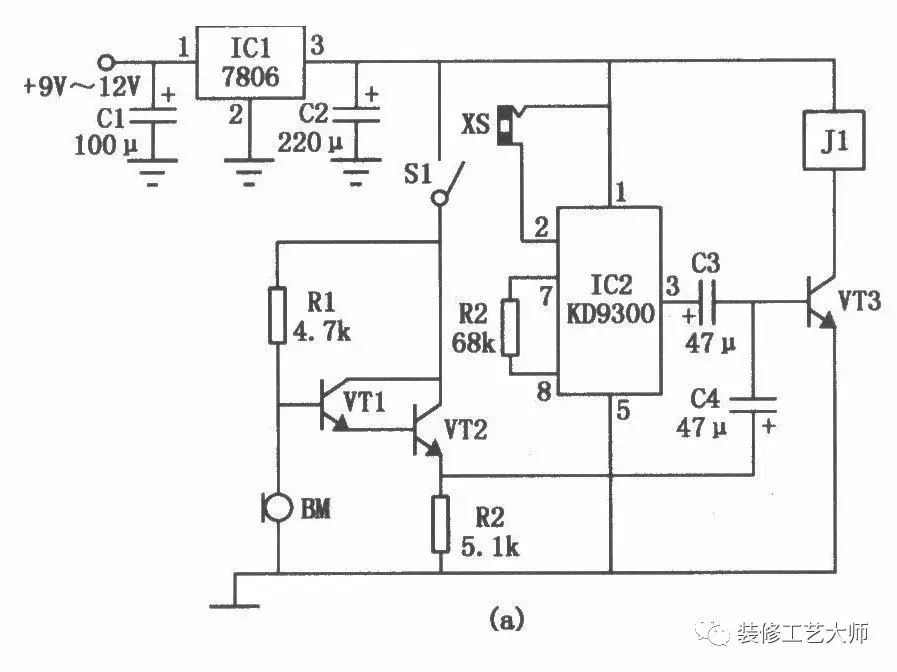
多功能控制器电路如图(a)所示。它可根据所接人的传感器的不同,实现声控、光控、磁控等多种控制方式。闭合开关S1电路便处于声控状态,这时若有声响发生,则声音信号通过驻极体传声器BM,三极管VTl、VT2放大电路放大,从VT2的发射极输出,再经耦合电容C4传给三极管VT3,使VT3导通,继电器Jl得电,实现对负载电路的控制。如想将电路用于其他控制传感器,如光控、磁控、湿敏传感器等,则只需断开开关S1,将接有相应传感器的插头XP插入插座XS中,当传感器感受到相关控制信号后,其阻值变小,使IC2音乐集成电路KD9300的触发端②脚得到正电压而振荡工作。由IC1③脚输出的音频信号经电容C3耦合,使三极管VT3导通,继电器Jl得电,控制负载电路工作。

二. 用KD-9561制作的报警电路

电路原理见图1。SCR、R1和AN组成可控硅触发开关电路;IC1、R2、VT1、VT2和BL组成模拟警笛声电路。平时,AN受到家用电器的压迫,使其两常闭触点断开,SCR无触发信号而阻断,报警器不工作。当家用电器被搬起时,AN两触点自动闭合,SCR的触发端经R1从电源正极获得触发信号,SCR导通,IC1通电工作,其输出端输出的警笛声电信号经VT1、VT2功率放大,推动扬声器发出宏亮的报警声。此时,即使将家电放回原处或破坏掉AN,也无法阻止报警声。只有主人打开与报警器安装在一起且其他人一时很难找到的开关S,才能解除报警。

元器件清单见下表:

编 号 名 称 型 号 数 量

R1 电阻 4.7K 1

R2 电阻 240K 1

R3 电阻 10K 1

VT1 晶体三极管 3DG6、9014等 1

VT2 晶体三极管 3AX81、9012等 1

SCR 单向可控硅 3CT2K、BT169 0.1A/50V-1A/400V 1

IC 音响集成电路 KD-9561或其它类似产品 1

AN 微动开关 常闭型 1

BL 扬声器 8Ω 1

S 电源开关 钮子开关 1

E 电池组 4.5V 1

报警器部分可安装在一塑料小盒内,放在易听到报警声的地方(如值班等)。用双股细线将AN引至家电摆放处,并将AN巧妙地安放在桌面、台面或电视柜面等,保证AN能正确动作即可。

三 . 用KD-9300制作的声控、触摸两用延迟灯电路

用KD-9300制作的声控、触摸两用延迟灯电路见图3-31所示,图中虚线右部

为普通照明线路,左部为控制器。由圈可见此控制器对外只有两根接线,可以直接并联在普通开关两端即可将照明灯改造为声控和触摸控制。

VDl~VD4、vs组成灯开关的主回路,集咸电块A、三极管VTI—VT3等构成延迟开关的控制回路,R6、VD6与C2组成简单的电阻降压稳压线路,输出约3,9V直流电压,供控制回路用电。静态时,vr2基极无偏置电流而处于截止态,音乐集成电路A无触发电压不工作,VT3也处于截止状态,vs关断,灯H不亮。需要开灯时,只要拍一下手掌,压电陶瓷片B拾取声波信号即输出相应的电信号,经VT1放大,由CI耦合到VT2的基极,其信号正半周使vn瞬间导通,在电阻R4上即获得一正脉冲信号,音乐集成电路A被触发工作,其输出端O/P就输出一首长约20s左右的乐曲信号直接注入VT3的基极,使VI3导通,音乐信号经R5、C3平滑后加到可控硅vs的门极,使vs开通,电灯H即点亮发光。当vs开通后,C2两端电压将跌落到2V左右,但仍能维持音乐集成电路的工作,20s后乐曲信号终止.VT3截止,vs失去触旋电流,当交流电过零时即关断,灯H熄灭。

M为触摸电极片,当人手触摸它时,人体泄漏的交流电经高阻电阻R3注入VI2的基极,同样能使VT2导通,音乐集成电路A被触发工作,所以手指摸一下电极片M,也能使电灯H点亮20s。

看完之后觉得对大家有帮助的话麻烦多多转发,收藏,让更多的人能学到这些专业知识,非常感谢大家,如果有更好的建议意见麻烦评论区留言,我会挨个回复,谢谢大家。

请关注“装修工艺大师”每天推送关于装修文章,让您快速的了解装修,学会装修。

价格99元:小米路由器4Q悄然上架

IT之家6月18日消息 5月22日,小米推出了旗下最新的小米路由器4,约一个月时间之后,今天,小米再次推出该系列新机型小米路由器4Q。目前,新款路由器已经上架小米有品。

首先是外观方面,小米路由器4Q由小米路由器4的白色机身转换成了蓝色,并且蓝色机身的小米路由器4Q在市面上的路由器产品当中辨识度也非常高。

另外,小米路由器4Q采用了三天线设计,比小米路由器4少了一根天线。其他硬件规格为:高通QCA9561芯片,主频775MHz,64MB内存。

小米路由器4Q支持802.11n无线协议、3x3 MIMO技术,最高带宽450Mbps。

特色功能方面,小米路由器4Q针对小米、米家智能设备,添加了MiNET按键,支持MIOT快速连接Wi-Fi,新智能设备初次联网,无需密码,即可一键快连入网。此外还支持红包Wi-Fi,可赚取零用钱。

相关问答

常用功放ic大全谁有?-一起装修网

一起装修网问答平台为您提供常用功放ic大全谁有?的相关答案,并为您推荐了关于常用功放ic大全谁有?的相关问题,一起装修网问答平台:装修问题,因我而止。

 太阳能光伏产业链  常闭触点 
王经理: 180-0000-0000(微信同号)
10086@qq.com
北京海淀区西三旗街道国际大厦08A座
©2026  上海羊羽卓进出口贸易有限公司  版权所有.All Rights Reserved.  |  程序由Z-BlogPHP强力驱动
网站首页
电话咨询
微信号

QQ

在线咨询真诚为您提供专业解答服务

热线

188-0000-0000
专属服务热线

微信

二维码扫一扫微信交流
顶部